全国服务热线:400-8281-719

首页 开关状态智能综合指示装置

ACX6100D系列

ACX6100D系列ACX6100D系列

产品简介

ACX6100系列开关状态智能综合指示装置是根据目前中高压开关柜技术发展而设计的一种新型多功能、智能化动态集中状态指示装置,适用于中置柜、手车柜、固定柜、环网柜等多种成套装置上,它集开关柜一次回路模拟图(功能单元:手车状态、断路器开关分合闸状态、弹簧储能状态、接地开关状态等)高压带电、带电闭锁、分/合闸操作开关、远方/就地操作开关、手储/自储控制开关、温度、湿度情况,并有LED数码管/液晶实时显示以及RS485通讯等功能。

产品详情

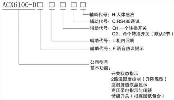
型号说明

爱可信电气开关状态指示装置

规格尺寸

前面板示意图

爱可信电气开关状态指示装置

爱可信电气开关状态指示装置

背部端子接线图

126

开孔尺寸

128

技术参数

产品细节

爱可信电气开关状态指示装置

我要下单

  • 姓名
  • 手机
  • 留言

网友热评

回顶部

服务热线:400-8281-719 传真:0510-86688268
地址:江苏江阴市临港新城镇澄路1057号